| Components |


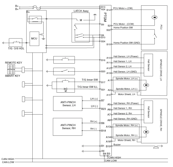
| Circuit Diagram |

| Removal |
|
| 1. |
Disconnect the negative (-) battery terminal.
|
| 2. |
Remove the rear left luggage side trim.
(Refer to Body - "Luggage Side Trim")
|
| 3. |
Remove the power tailgate unit connectors (A).
|
| 4. |
Remove the power tailgate unit (A).
|
| Installation |
| 1. |
Install the power tailgate unit.
|
| 2. |
Install the rear left luggage side trim.
|
| 3. |
Connect the negative (-) battery terminal.
|
| Inspection |
| Inspection of the Power Tailgate System |
Failure Inspection Diagnosis with Diagnostic tool 1. In the body electrical system, failure can be quickly diagnosed by using the vehicle diagnostic system (Diagnostic tool).
Repair procedures Removal 1. Disconnect the negative (-) battery terminal. 2. Remove the tailgate trim.
Description and operation Description The PTC (Positive Temperature Coefficient) heater is installed at the exit or the backside of the heater core. The PTC heater is an electric heater using a PTC element as an auxiliary heating device that supplements deficiency of interior heat source in highly effective diesel engi
Description and operation Description The auto defogging sensor is installed on the front window glass. The sensor judges and sends signal if moisture occurs to blow out wind for defogging. The air conditioner control module receives a signal from the sensor and restrains moisture and eliminates defog by the intake actuato